
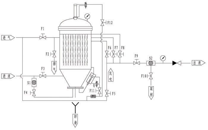
ZFZX-NA系列自動卸渣過濾機是我公司自主研發的一種解決在過濾結束后難卸干渣的過濾設備。該過濾機機構獨特、體積小、效率高、過濾成本低、使用操作方便、無環境污染。
適用范圍
精細化工、油脂、潤滑油、燃料、塑料、電鍍、氯堿工業、玻璃、陶瓷、制藥、制糖等工業過濾、吸附和貴金屬催化劑、沸石等固體的回收。
產品特點
●該過濾裝可連續過濾、自動反吹卸干渣;
●機構緊湊、運行平穩、處理量大、運行費用低、使用壽命長;
●機殼密閉安全、無泄漏,無環境污染;
●可實現過濾;
●全過程可實現自動化控制。
高郵市鑄鋒機械制造有限公司
聯系人:蔡先生
手 機:13805257618
電 話:0514-84683979,84681529
傳 真:0514-84681569
地 址:高郵市經濟開發區捷通路8號