ZFL-NA系列立式加壓葉濾機主機外形為一密閉不銹鋼罐,內部垂直放置多片濾葉作為過濾元件,通過加壓或真空進行過濾。根據不同物料的要求,還可增加助濾劑配制攪拌桶,在濾葉上預敷硅藻土、珍珠巖、活性白土等助濾劑;助濾劑還可按工藝要求以一定比例先與物料混合或在過濾過程中用計量泵按比例不斷加入,以提高過濾效率。

應用范圍: |
型號編制方法 |

技術參數:
| |||||||||||||||||||||||||||||||||||||||||||||||||||||||||||||||||||||||||||||||||||||||||||||||
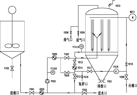
工作原理及工藝流程: 過濾機主體是由殼體、濾葉、起蓋結構、自動清洗排渣裝置、輸送泵、助濾劑添加泵等組成,過濾時,含助濾劑的濾液通過輸送泵進入濾機,在濾葉上形成穩定的濾餅層,懸浮液即經濾餅層微孔進行過濾。 針對不同的物料和生產工藝,可分別增加助濾劑攪拌循環系統、雙層殼體或保溫層、振打卸料裝置等等。 | |||||||||||||||||||||||||||||||||||||||||||||||||||||||||||||||||||||||||||||||||||||||||||||||

符號說明:
高郵市鑄鋒機械制造有限公司
聯系人:蔡先生
手 機:13805257618
電 話:0514-84683979,84681529
傳 真:0514-84681569
地 址:高郵市經濟開發區捷通路8號